物流施設・不動産/建設/自治体
ヤマトプロテック株式会社
見どころ

動き続ける物流の現場で、火災対策は必要不可欠です。
ヤマトプロテックは、消火薬剤の調合から防災機器の開発・製造・設計・施工・メンテナンスまでを網羅している「総合防災カンパニー」です。
「総合防災カンパニー」であるヤマトプロテックだからこそ、物流の現場に潜む様々な火災リスクに対応することができます。
本展示会では、防災業界を牽引するヤマトプロテック最新の製品を展示します。

所在地
〒108-0071 東京都港区白金台5-17-2
ホームページアドレス

出展製品・サービス

K/SMOKEシリーズ

製品・サービス説明

消火成分のカリウム化合物を煙で放出し、化学反応によって燃焼の連鎖を断ち切って瞬時に火災を消火する「K/SMOKE」。画期的な消火剤「K/SMOKE」はさまざまな形状にすることが可能なので、あらゆる火災をカバーします。
本展示会では、新世代ガス系消火設備「K/SMOKE GAS」や、”自ら消火する”消火剤「K/SMOKE PANEL」等を展示します。

15353.jpg

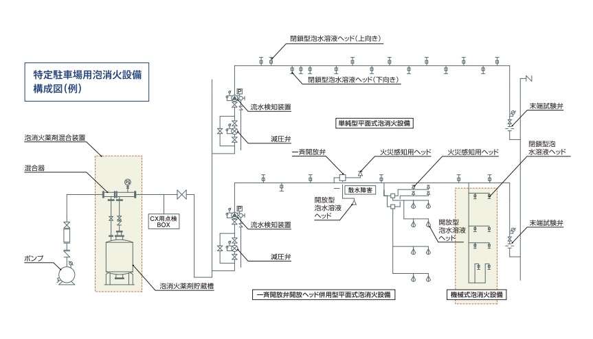
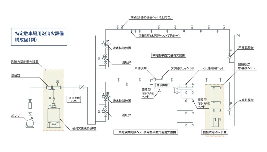
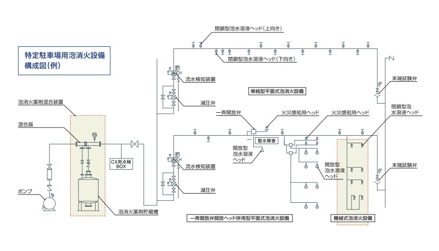
特定駐車場用泡消火設備「CXシステムIII」

製品・サービス説明

従来の泡消火設備では、火災範囲を集中消火することが難しく、消火薬剤の大量散布による環境への負荷が懸念されていました。そこでヤマトプロテックは、能力はそのままで設備はコンパクト、さらに初期の小規模有事時点での火災箇所をピンポイント消火できる環境に配慮した環境少負荷設計の新システムを開発いたしました。

15353.jpg

放水型スプリンクラー

製品・サービス説明

高天井で開放的なアトリウム空間を火災から守るのが 「放水型スプリンクラー設備」です。高天井の側壁要所に設置した放水型ヘッドが防護空間を広範囲にカバーし、火災感知などとの連動によって、総合的な防火体制をつくるインテリジェント防災システムです。
本展示会では、消火栓と放水型スプリンクラーヘッドを組み合わせることで、消火活動の時間を避難に充てることができる、新たなシステムもご紹介します。

15353.jpg